PSI-TERMINATOR-PB-TBUS - Phoenix Contact - 2702636
Активный нагрузочный резистор для шинных систем PROFIBUS и RS-485, резервное электропитание, кроссировка напряжения питания через шинный соединитель, гальваническая развязка, возможность подключения терминатора, встроенный программный интерфейсПодробное техническое описание PSI-TERMINATOR-PB-TBUS (артикул 2702636) в каталоге Phoenix Contact
«Автоматизация 2019/2020»
![]()
![]()
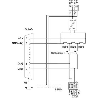
PSI-TERMINATOR-PB-TBUS позволяет производить активное терминирование конца шины в сетях PROFIBUS или других RS-485 сетях. Это обеспечивает надежность коммуникации, даже если во время работы подключаются и отключаются оконечные устройства шины. Кроме того, за счет возможности подключения терминирования устройство можно использовать в качестве сервисного интерфейса в каждой точке шинной системы. Для эксплуатации активных программирующих устройств подается необходимое напряжение на альтернативный разъем D-SUB. При монтаже нескольких устройств в комбинации имеется удобная возможность разветвления напряжения питания посредством шинного соединителя для монтажной рейки.











Отзывы покупателей
Нет отзывов об этом товаре. Ваш отзыв может быть первым!